Ford tiếp tục nghiên cứu công nghệ tối ưu động cơ đốt trong, tập trung cải thiện hiệu suất, giảm khí thải và kéo dài tuổi thọ bằng hệ thống xử lý hơi cacte thông minh, mở ra hướng phát triển mới cho động cơ truyền thống.
Những cải tiến mới giúp Ford nâng tầm tuổi thọ động cơ đốt trong
Trong bối cảnh ngành công nghiệp ô tô toàn cầu đang dịch chuyển nhanh sang động cơ điện, xu hướng cắt giảm đầu tư vào động cơ đốt trong gần như là con đường chung của nhiều hãng xe lớn trên thế giới. Tuy nhiên, Ford lại lựa chọn một hướng đi khác biệt: tiếp tục phát triển và tinh chỉnh động cơ truyền thống nhằm kéo dài vòng đời của chúng. Sự kiên định này không chỉ thể hiện quan điểm công nghệ rõ ràng mà còn cho thấy chiến lược đáp ứng nhu cầu của những khách hàng vẫn yêu thích sức mạnh, âm thanh và cảm giác vận hành đặc trưng của động cơ đốt trong. Để thực hiện điều đó, Ford đã bắt đầu nghiên cứu một giải pháp đột phá liên quan đến **hệ thống thông gió cacte PCV** và phương pháp xử lý hơi nhiên liệu hiệu quả hơn.

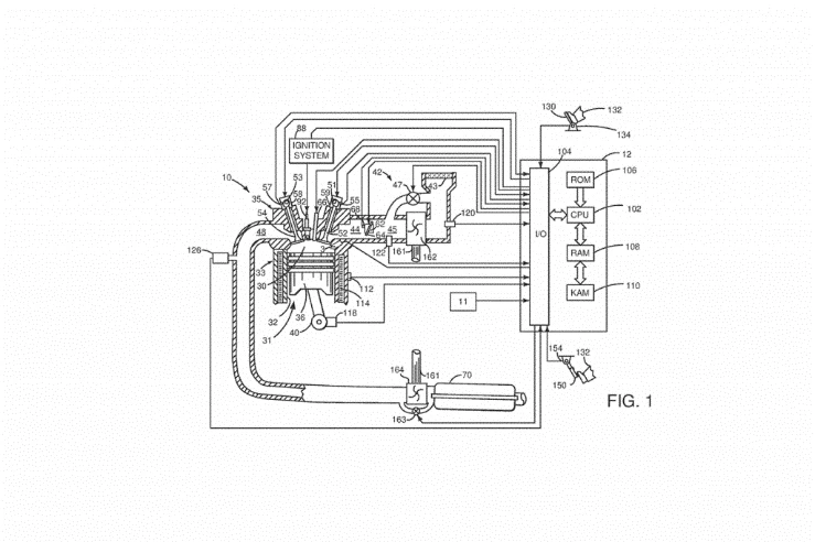
Theo thông tin được trang CarBuzz phát hiện qua hồ sơ nộp cho Văn phòng Bằng sáng chế và Thương hiệu Hoa Kỳ (USPTO), Ford đang tiến hành một công nghệ mới giúp cải thiện đáng kể chất lượng hoạt động của động cơ đốt trong. Bằng sáng chế nêu rõ cách hãng sử dụng lượng hơi thu được từ hệ thống PCV hoặc những hệ thống tương tự như bộ kiểm soát hơi nhiên liệu, sau đó đưa lượng hơi này vào buồng đốt trước để tận dụng tối đa khả năng cháy của hỗn hợp khí – nhiên liệu.
Đây được xem là một nỗ lực nhằm tăng hiệu suất, đốt sạch hơn, giảm khí thải cũng như kéo dài tuổi thọ của động cơ hiện đại. Trong khi phần lớn các hãng xe tìm cách giảm dần công nghệ động cơ đốt trong, Ford lại chứng minh rằng vẫn còn nhiều tiềm năng chưa được khai phá trong lĩnh vực này.
Khám phá công nghệ xử lý hơi cacte mới trong động cơ Ford
Bằng sáng chế mà Ford đăng ký không chỉ dừng ở việc thu gom hơi nhiên liệu mà còn đưa ra giải pháp điều chỉnh lượng nhiên liệu này theo thời điểm và điều kiện hoạt động của động cơ. Theo mô tả kỹ thuật, Ford đang xem xét phương pháp tinh chỉnh lượng nhiên liệu được lưu trữ trong hộp than hoạt tính – bộ phận thường được dùng để giữ hơi dư từ hệ thống thông gió cacte.
Trong cấu trúc truyền thống, hơi nhiên liệu này được lưu lại trong hộp than hoạt tính rồi đưa vào đường nạp dưới những điều kiện thích hợp. Tuy nhiên, việc dẫn hơi trực tiếp vào đường nạp đôi khi không tận dụng được toàn bộ năng lượng nằm trong phần hơi nhiên liệu này. Ví dụ, khi lượng hơi chỉ được trộn vào dòng không khí đi vào động cơ mà không trải qua bước tối ưu hóa, hiệu suất đốt cháy có thể bị giảm, khiến lượng năng lượng tiềm tàng bị lãng phí.

Ford nhận thấy đây là điểm có thể cải thiện và đã đề xuất một giải pháp hiệu quả hơn: đưa những hơi này vào buồng đốt trước. Buồng đốt trước vốn là nơi được thiết kế để tạo phản ứng cháy bước đầu nhằm đốt hỗn hợp nhiên liệu chính trong buồng đốt chính hiệu quả hơn. Khi đưa hơi nhiên liệu vào đây, Ford tin rằng quá trình đốt cháy sẽ diễn ra hoàn chỉnh hơn, góp phần nâng cao hiệu suất tổng thể.
Không chỉ vậy, bằng sáng chế còn đề cập khả năng loại bỏ hộp than hoạt tính truyền thống nếu công nghệ này đạt hiệu quả mong muốn. Điều này có nghĩa là hệ thống sẽ trở nên gọn nhẹ hơn, ít dùng vật liệu và giảm chi phí bảo trì. Đây là một trong những điểm khiến công nghệ của Ford được đánh giá là đầy hứa hẹn.
Lợi ích tiềm năng của công nghệ xử lý hơi cacte
Giải pháp mà Ford đề xuất mang lại nhiều lợi ích đáng chú ý. Trước hết, nó giúp giảm áp suất bên trong hệ thống PCV. Thông thường, nếu van PCV bị tắc hoặc hư hỏng, áp suất trong động cơ có thể tăng cao gây hư hỏng hộp lưu trữ hơi nhiên liệu và dẫn đến tình trạng khí thải thoát ra môi trường ngoài. Khi áp suất giảm, hệ thống vận hành ổn định hơn, đồng nghĩa với việc kéo dài tuổi thọ động cơ.
Tuy nhiên, đó chỉ là lợi ích phụ. Khía cạnh quan trọng nhất chính là tối ưu hóa quá trình đốt cháy. Khi hơi nhiên liệu được đưa vào buồng đốt trước, chúng được đốt cháy triệt để hơn. Điều này dẫn đến một số lợi ích mang tính dài hạn:
• Tăng hiệu suất động cơ: Quá trình cháy hoàn thiện hơn giúp tận dụng trọn vẹn năng lượng có trong nhiên liệu. Điều này góp phần tăng mô-men xoắn, tăng công suất và cải thiện trải nghiệm vận hành.
• Đốt sạch hơn: Công nghệ này giúp giảm cặn carbon tích tụ trên van nạp và van xả – vấn đề phổ biến trên động cơ phun xăng trực tiếp thế hệ mới. Khi lượng cặn giảm, động cơ vận hành êm hơn và duy trì công suất ổn định.
• Giảm khí thải độc hại: Vì quá trình đốt cháy được tối ưu, lượng hydrocarbon chưa cháy hết sẽ giảm đáng kể. Điều này góp phần làm sạch khí thải và đáp ứng các tiêu chuẩn khí thải ngày càng khắt khe.
• Tiết kiệm nhiên liệu: Khi năng lượng được sử dụng hiệu quả hơn, mức tiêu thụ nhiên liệu giảm tự nhiên, mang lại lợi ích kinh tế lâu dài cho người dùng.

Nếu Ford triển khai thành công công nghệ này trên quy mô lớn, những mẫu xe sử dụng động cơ đốt trong như Mustang, F-150 hay các dòng crossover, SUV của hãng có thể sẽ đạt hiệu suất vượt trội mà không cần thay đổi quá nhiều về cấu trúc tổng thể.
Khả năng ứng dụng và thách thức trong sản xuất
Dù ý tưởng của Ford rất hứa hẹn, việc triển khai thực tế lại đặt ra nhiều thách thức. Thứ nhất, công nghệ này có thể khiến động cơ trở nên phức tạp hơn. Tối ưu hóa luồng hơi, kiểm soát lượng nhiên liệu phụ và đảm bảo quá trình cháy diễn ra chính xác đòi hỏi các cảm biến, ECU và cơ chế điều khiển phức tạp hơn nhiều so với hệ thống hiện tại. Điều này kéo theo chi phí sản xuất tăng và yêu cầu về kỹ thuật bảo trì cũng cao hơn.

Thứ hai, các nhà sản xuất khác cũng đang phát triển nhiều giải pháp nhằm cải thiện động cơ đốt trong theo các hướng khác nhau. Ví dụ, nhiều hãng tập trung vào công nghệ hybrid, tăng áp đa tầng, hệ thống đốt cháy siêu nghèo hoặc công nghệ van biến thiên thông minh. Những giải pháp này đôi khi mang lại hiệu quả cao hơn hoặc dễ ứng dụng trên quy mô công nghiệp hơn so với việc tái cấu trúc hệ thống PCV và buồng đốt trước.
Thứ ba, mặc dù một bộ phận khách hàng vẫn trung thành với động cơ đốt trong, xu hướng xe điện đang tăng nhanh ở nhiều quốc gia. Điều này có thể khiến các hãng xe lưỡng lự trong việc đầu tư mạnh vào động cơ truyền thống. Ford phải cân nhắc thị trường trước khi đưa công nghệ này vào sản xuất đại trà, tránh rủi ro đầu tư lớn nhưng thị trường tiêu thụ lại hạn chế.
Tuy nhiên, điều đó không đồng nghĩa công nghệ này sẽ bị bỏ ngỏ. Nếu Ford có thể áp dụng nó cho các dòng xe hiệu suất cao hoặc xe tải – những phân khúc mà động cơ đốt trong vẫn giữ lợi thế vượt trội – công nghệ này hoàn toàn có cơ hội trở thành bước tiến quan trọng trong lĩnh vực động cơ.

Tương lai của động cơ đốt trong trong chiến lược của Ford
Bất chấp xu thế toàn cầu, Ford vẫn đặt niềm tin vào sự tồn tại dài hạn của động cơ đốt trong. Đặc biệt, các thị trường yêu thích xe thể thao hoặc xe tải hiệu suất cao vẫn duy trì nhu cầu lớn. Hơn nữa, động cơ đốt trong không chỉ là giải pháp giao thông mà còn là một phần văn hóa xe hơi – điều mà Ford hiểu rõ hơn ai hết.
Công nghệ xử lý hơi cacte mới chỉ là một trong nhiều thành tựu mà Ford đang nghiên cứu. Những công nghệ này không chỉ giúp nâng cao hiệu suất mà còn giúp động cơ đốt trong đáp ứng tiêu chuẩn môi trường tương lai, cạnh tranh song song với động cơ điện và hybrid.
Một điều đáng chú ý là Ford cho rằng động cơ đốt trong vẫn còn nhiều không gian để cải tiến. Khi hiệu suất tăng, khí thải sạch hơn và chi phí bảo trì giảm, người dùng sẽ tiếp tục có lý do để lựa chọn xe sử dụng động cơ truyền thống.
Không ai biết liệu công nghệ này có được đưa lên các mẫu xe như Mustang facelift, F-150 mới hay các dòng SUV trong tương lai hay không. Tuy nhiên, rõ ràng Ford đang muốn kéo dài tuổi thọ của động cơ đốt trong thêm nhiều năm nữa – và công nghệ xử lý hơi cacte đưa vào buồng đốt trước có thể là chìa khóa quan trọng.
Kết luận
Công nghệ mà Ford đang nghiên cứu là một bước tiến đáng kể trong việc tối ưu hóa động cơ đốt trong. Việc đưa hơi nhiên liệu từ hệ thống PCV vào buồng đốt trước mở ra khả năng:
• Tăng hiệu suất đốt cháy • Giảm khí thải độc hại • Tối ưu mức tiêu hao nhiên liệu • Giảm tích tụ carbon và tăng độ bền động cơ
Tuy còn nhiều thách thức, công nghệ này thể hiện quyết tâm của Ford trong việc gìn giữ và nâng cấp động cơ đốt trong. Dù thế giới đang chuyển dịch sang xe điện, Ford vẫn chứng minh rằng động cơ đốt trong chưa hề lỗi thời – và với những cải tiến đúng hướng, chúng vẫn có thể mạnh mẽ và hiệu quả hơn bao giờ hết.
VĂN PHÒNG TUYỂN SINH - TRƯỜNG CAO ĐẲNG ĐẠI VIỆT SÀI GÒN CƠ SỞ CẦN THƠ
Địa chỉ: 279AA Nguyễn Văn Cừ nối dài, Phường An Bình, Thành phố Cần Thơ
Hotline/ Zalo: 0827670999 - 0827671999